大圣最近叒在装修自己的房子了,跟着装修进度也顺便整理了一些装修小tips,持续分享给大家。如果近期有装修打算的朋友建议收藏并关注追更,近期不装修也可以先留着嘛,早晚用得上。
对于第一次装修的朋友来说,经常会被工长/工人遛的团团转,一会缺这个一会少哪个,有些东西临时买呢,明知道价格高的离谱却没的选。所以今天大圣就整理了一些可以在施工前我们就可以准备好的东西,不光省钱,质量还好,后续安装使用都方便。
01.淋浴房石基
购买阶段:瓦工入场前准备好
石基的作用主要用来挡水,防止洗澡时的积水流到干区。

当然也有各种免石基与挡水条的做法,不过这里只对常规施工方式进行展开。

关于石基的安装有两种方式:
A.先铺地砖,再将石基安装在地砖上。
如果你不提,施工方默认的安装方式就是这种,因为好施工,通铺过去就好了。
后期购买淋浴房,一般也会赠送石基,安装的时候一起拿来安装就好了,更符合一般人的购买流程,而另一种安装方式则需要提前单独购买石基,没经验的人很容易忘记,装修工也不会主动提醒你。

但是这种方式的缺点也很明显:
①由于卫生间地砖在铺贴时为了保证排水顺畅会做一定的坡度,偏向地漏一侧,虽然在视觉上不明显,但是安装淋浴房时,石基直接装在地砖上会跟着地砖倾斜了,这样后期装淋浴房时难度就加大了,必须将石基切斜角或者加些垫片,再配合调试淋浴房的滑轮或者门夹,让淋浴房门保持水平。

②这种方式是要打玻璃胶来防止水从石基和地砖之间的缝隙渗出。安装时师傅如果没打好玻璃胶,很容易漏水;而且随着洗发水、沐浴露等各类化学物品的侵蚀,无论是多贵的玻璃胶,老化失效是早晚的事,到了一定年限需要重新打一遍玻璃胶,虽然也不是很麻烦,但是真不省心。

③石基的常规尺寸是宽6cm高5cm,再加上淋浴房的门槛,就会导致特别高,无论是视觉上还是使用上都不是很美观。

B.瓦工阶段对石基进行预埋
石基预埋是指卫生间在铺设瓷砖或大理石前,预先把淋浴房挡水石基埋入地面1-2cm深,然后再铺砖以达到防水。

好处也是显而易见的,由于下方是完整的防水层,所以玻璃胶打不打都无所谓,防水效果更好,真正做到干湿分区。

由于石基两侧的地砖是独立的,因此预埋石基可以修正卫生间地面的坡度,尤其小面积卫生间使用大规格地砖的,让淋浴房安装效果更好;

嗷嗷稳当,房子塌了石基都不带晃动的。当然了,相应的缺点就是无法拆除,否则会破坏防水,而且拆除以后的瓷砖也很难修补(不过我实在想不到什么场景要把石基拆除)。
两种方式的优缺点已经都说了,大家各自选择吧。
如果你的选择跟我一样,选择预埋的话,那么记得在瓦工入场前备好,直接网购就行,很便宜,我用的0.9m+0.9m,L型的,由于淋浴房是黑色,所以石基也选的黑色,一共才50多,还帮忙切好,实体店一般张嘴就一两百了。

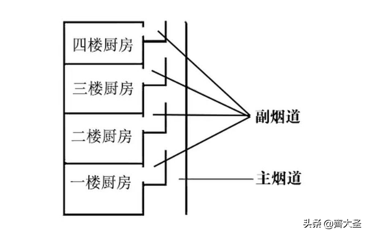
02.止逆阀
止逆阀,最大的作用,就是防止油烟/臭气倒灌!是不是有的时候明明家里也没做饭,却飘来了菜香?明明卫生间没人,却有一股下水道的味道袭来?那么很有可能就是因为烟道倒灌了(也有可能是地漏)
正常情况下由于油烟的温度比外界空气高,所以很简单的就上升排走啦!但是当天气特别热的时候,或者气压原因,油烟未能及时从主烟道排出,加上你家烟道口没有密封好,就很容易从缝隙内进入你家。

而止逆阀就是烟道的一个门,排烟时打开,不排烟时闭合。


有些烟机内部也设计了止逆阀,但是双保险的话不是更稳当么,有备无患。
一般新房在厨房和卫生间的烟道都预留了烟道口,同样建议在瓦工阶段就买来,让师傅顺手安上,说两句好话,买包烟就干了,不用加钱。

为什么我推荐这一阶段安装呢?
①比较好操作,这时候也没安橱柜、吊顶,工作空间大,更方便安装,也可以好好检查四周密封好没有。
②一旦瓦工心比较大,只图自己干活方便,直接用砖把烟道口封死了,后续安装开孔,烟机厂家是要单独收费的,白白浪费一笔钱。

③我之前安装某品牌烟机,工作人员带来的止逆阀报价140元/个,网上潜水艇85元/个(包邮),其它品牌就20-30元/个。师傅不可能在那等你出去买完了再干活,你说你安不安?

03.净水设备/分水器
对于小白来说,组装一套家庭净水系统听起来挺难的,可能直接就去找专门这种生意的公司了,一般是和做中央空调、地暖系统的是一家,好家伙,这你可就算掏着了,我曾经走访过本地的几家公司,真是当冤大头往死里宰啊。随便一个叫不上名的假洋牌就上万的报价……
我之前也写过专题,如何低成本的打造家庭净水系统,最低2000块钱就能搞定,当然需要一定的动手能力,5000元也可以自采全套的设备,总之划算的不是一星半点。

由于是网购嘛,就要找人安装呀,所以在改水电的时候让师傅顺便干了是最方便和划算的,适当划划价就成了。

再有就是东北的房子交房基本全带地暖,我觉得没有必要全部刨掉重新做,花费太高,如果打压测试没问题,直接用就行了。后期如果出现漏水,基本也都是在分水器接口和分水器本身质量上,如果实在不放心,换一套分水器就行了。

这个我就不太建议在网上买了,因为我当时在网上看了,要么就是山寨知名品牌,要么就是价格虚高。我直接去的附近的建材市场,价格很透明,金牛管,65元/路,店里摆着厂家的授权书,也不用担心假货的问题,价格比网上还便宜。
而且这个尽量自己买,不要让工长、工人或者暖通公司代劳或报价,首先这东西规格全国都一样,让工人说好型号要求很容易买到,二来让他们报价,八成的人都想赚一笔。

04.燃气管软管
作为垄断企业,各地的燃气公司都是说一不二,关于相关配件的采购基本都是只能用他们的,至于定价嘛,随他们开心喽。这次装修由于要安装燃气热水器,降了下燃气表的高度、又换了个大流量的表,三千多就没了。
如果你们当地的燃气公司在改造的时候允许你自采配件是最好的了,比如波纹管、接头之类的,哪怕你买最好的,价格也要便宜的多,不过九成对方都会以不符合要求为由拒绝掉。

唯一允许你自采可能只有这个燃气管软管了(我所在的城市是可以的),就是从燃气口到燃气灶中间的那一段橡胶软管,燃气公司40元/米,小区五金店15元/米,建材市场10元/米,网购5元/米,你自己选吧。

05.地漏
购买时间:跟瓷砖一起进场或者提前,泥水师傅铺地砖时一起安装,水电进行时可以备货了。
主要需要跟师傅确认的是:
①管道直径:确认好管径尺寸(常见40、50、75mm),地漏尺寸可以偏小,不能偏大,家里一般都是PVC50管。

②如果下水管有移位,是否能够安装常规高度的地漏,还是需要购买浅水封的地漏,免的买错了安装不上。


06.角阀/洗衣机龙头
角阀的主要作用大概主要有以下三点:
①起转接内外出水口。
②可以在三角阀上面调节水压。
③是开关的作用,如果龙头漏水等现像发生,可能把三角阀关掉,不必关家中的总阀。

一般家庭需要使用角阀的位置,我做了以下清单,方便大家依次对照↓

除角阀外,洗衣机龙头也可替换使用↓

如果使用下图这种一分二角阀,相应的减少数量就好了。比如上面清单里列的马桶和喷枪各需一个角阀,而用下图这种就可以同时连接马桶和喷枪了。

这里还有一个需要注意的选购点:口径是四分 or 六分?
区别主要在于接口直径,6分会更粗一些。国内用的比较多的是4分,建议把它作为购买首选。
一些进口的或者合资品牌的洗碗机、洗衣机等常用6分,比如西门子、博世、倍科等,购买前需确认清楚。适用范围也有很大的差别,如果是用在面盆阀门上的,建议选择4分,如果用于冷热水管,就要选择6分。
以上是根据经验给出的建议,8成都适用,具体的话还是要以使用的设备为准。

如果后期发现不匹配的话,可以通过转接头来实现。

这个购买的周期就比较充裕了,在安装龙头五金和用水电器的时候准备好就行了,你如果不准备安装人员一般也会有偿提供,不过要么价格高、要么质量未知、要么就很丑。
07.检修口盖板
如果家里安装中央空调或者厨卫打算使用石膏板吊顶的,需要在木工进场时,准备好检修口盖板。在吊顶阶段直接按尺寸切割并安装完成。

一般留在烟道口和预埋的主机附近,方便后期维护检修。

08.各种发泡胶、玻璃胶
这种辅料很不起眼,但在装修过程中却被大量使用,比如门套、窗户、理石等安装,挡水条、封边条的固定,缝隙的填补都离不了。

很多人花大价钱选择更贵的板材、更好的涂料就是为了降低室内的空气污染,殊不知这些胶类化学制品才是TVOC的大户。

有些商家的报价是包含了发泡胶的,所以为了降低成本,几乎是必然的选择低价产品,环保性无从考究。而有些商家/产品是需要业主自备发泡胶等,如果你提前没准备,安装现场购买他们带去的胶,那么又可以赚一笔了。

而自己提前购买的话,起码价格和质量是在自己掌控中。如果实在嫌麻烦,建议淋浴房、马桶、水槽等位置的玻璃胶自己买点好的,商家用的质量都很差,用不了多久就会发霉变色,口碑比较好的品牌有:toto施敏打硬、东芝GE83、汉高百得、瓦克、硅宝、陶熙。
再叮嘱一句,别买完了往工地一扔就完事了,这东西在装修市场是硬通货,工地人多手杂,怕没等用呢,就离奇失踪了。
原创文章,作者:UYJKMY,如若转载,请注明出处:https://www.beidanyezhu.com/a/94455.html
微信扫一扫